Задать вопрос

Задать вопрос о продукте:

Имя: E-mail: Вопрос:
Задать вопрос
Ваш вопрос отправлен. Мы свяжемся с Вами в ближайшее время. Пожалуйста, заполните все поля. Некорректный адрес E-Mail. Произошла ошибка. Повторите попытку позже.

Systemair FRQ5-10A (снят с производства)

Купить Systemair FRQ5-10A (снят с производства)

Цена
0
Артикул: 34225
Количество
Заказ по телефону
+7 (495)-649-67-66

    
Systemair FRQ5-10A

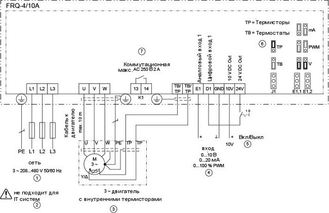
5-ступенчатый регулятор скорости с выходом 0...10 В для 3 ~ вентиляторов

- Оптимизированный преобразователь частоты для управления одним вентилятором, подходящим по системе изоляции и подшипников для частотного регулирования двигателем, например IE2.
- Встроенный 5-ступенчатый переключатель
- Шаг 0=0 Гц, шаг 1=10Гц, шаг 2=20Гц, шаг 3=30Гц, шаг 4=40Гц, шаг 5=50Гц
- Аварийное реле
- Защита электродвигателя возможна путем подключения термоконтакта "TВ" или термосопротивления "TP".
- Излучение помех согласно EN 61000-6-3 (жилые помещения)
- Устойчивость к помехам согласно EN 61000-6-2 (промышленные помещения)
- Параллельная работа нескольких двигателей не допускается
- Макс. допустимая длина кабеля контроллера: 100 м.
- Макс. допустимая длина экранированного кабеля электродвигателя: 10м.

Обратите внимание! Для частотного регулирования двигателями с внешним ротором нельзя использовать FRQ5, необходимо использовать модели FRQS.

При применении в системах вентиляции взрывоопасных помещений регулятор должен быть установлен вне взрывоопасной зоны!

Технические данные
Напряжение - 208...480В
Фазность - 3~
Частота - 50...60Гц
Макс. ток - 10A
Предохранитель - 16A
Диапазон рабочих температур - 40°C
Допустимая относительная влажность, без образования конденсата - 85%
Класс защиты корпуса - 54IP
Вес - 5.3кг

  • Доставка нужной вам транспортной компанией

  • Удобная оплата

Товар добавлен в корзину

Закрыть
Закрыть
×

Заказать обратный звонок

55,52,51,49,56,55,49,102,102,102,98,98,54,97,57,54,56,99,54,57,102,52,50,52,102,98,99,53,97,48,101,51
Нажимая на кнопку, вы даете согласие на обработку своих
персональных данных и соглашаетесь с политикой конфиденциальности
Спасибо за оставленную заявку!
Наш оператор свяжется с вами в ближайшее время